abbrechen
Suchergebnisse werden angezeigt für 
Anzeigen  nur  | Stattdessen suchen nach 
Meintest du: 


Raumthermostat für Fussbodenheizung (inkl. zentraler Kühlung)

AlexDFFM
Apprentice Homie

Liebe Community, 

Dies ist mein erster Beitrag, bitte sehen Sie mir nach wenn ich nicht alles perfekt beschreibe oder erfasse. 

Wir haben hier in einer Eigentumswohnung eine Fussbodenheizung mit Busch-Jäger Raumthermostaten (1099 UHK).

 

Auszug Anleitung 1099 UHKAuszug Anleitung 1099 UHK

 

 

 

 

 


Die Heizung wird im Sommer (je nach Ausstemperatur) zentral für alle Wohnungen im Baufeld auf "Kühlen" umgeschaltet.  Dabei änder sich die LED von rot (=Heizen) auf blau (=kühlen). 

 

Nach durchlesen der Technischen Daten könnte das 230V Raumthermostat II von Bosch passen, aber ich bin mir unsicher ob das Umschalten durch "extern" auch funktionieren wird. 

Technische Daten des UHK 1099:

 

Screenshot 2024-10-22 at 12.02.01.pngScreenshot 2024-10-22 at 12.02.08.png

 

 

 

 

 

 

 

 

 

Gibt es in der Community Erfahrungen dazu ? Über eine Rückmeldung würde mich freuen. 

 

Herzlichen Dank

Alex D.

1 AKZEPTIERTE LÖSUNG

Ja genau, richtig. 👍

 

Das Raumthermostat II 230V unterstützt wie gesagt keine automatische Umschaltung zwischen Heizen und Kühlen, die hellgraue Leitung kannst Du daher nicht anschließen. Entweder, Du schaltest manuell um oder Du schließt hellgrau an ein Smartes Relais an (S1). Dann kannst Du es über Automationen lösen.

Privater Endanwender, kein Bosch-Mitarbeiter.
SHC II + Funk-Stick mit 38 Geräten + 12 Hue + Home Connect, 130 Automationen, OnePlus 7T mit Android 12

☝ gerne mitmachen! Info SHC Generation, Smartphone und Betriebssystem hilft häufig bei der Lösung von Problemen. Einfach im Profil bei "Persönliche Informationen" in der "Signatur" eintragen.

Lösung in ursprünglichem Beitrag anzeigen

8 ANTWORTEN 8

Maurice
Poweruser

Das Raumthermostat II 230V hat keinen Anschluss zum automatischen Umschalten zwischen Heizen und Kühlen. Das müsstest Du daher manuell machen.

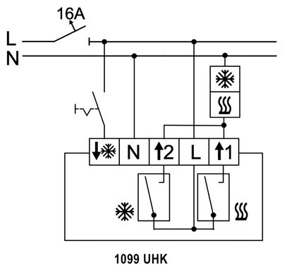
Außerdem hat es nur einen Schließer.  Das 1099 UHK hat zwei, sollten die bei dir aber beide auf eine gemeinsame Leitung geschaltet sein, dann funktioniert es:

 

Screenshot_2024-10-22-12-38-42-19_4a24d271e133915ae237d4bec6ffe368.jpg

 

Über ein zusätzliches Smartes Relais (+ klassisches Wechsler-Relais) wäre auch ein Betrieb mit getrennten Leitungen für Heizen / Kühlen möglich. Über den Eingang des Relais und Automationen wäre dann auch eine automatische Umschaltung möglich.

Privater Endanwender, kein Bosch-Mitarbeiter.
SHC II + Funk-Stick mit 38 Geräten + 12 Hue + Home Connect, 130 Automationen, OnePlus 7T mit Android 12

☝ gerne mitmachen! Info SHC Generation, Smartphone und Betriebssystem hilft häufig bei der Lösung von Problemen. Einfach im Profil bei "Persönliche Informationen" in der "Signatur" eintragen.

Hallo Maurice,

 

Danke - ich hatte ne Weile gebraucht bis mal Zeit ist und ich die Hardware besorgen konnte. Ein Raumthermostat II 230V habe ich hier, irgendwo noch ein Smartrelais in der Kiste. 

 

Ein Foto von der 1099UHK Basisplatte in der Dose:

 

IMG_5819.jpeg

 

Der Drath mit dem Pfeil rein + Eiskristall, der sollte  das Signal zum Umswitchen zwischen Heizen und Kühlen haben... Wobei 1 = Heizlast und 2 = Kühllast ist laut Unterlage. 

 

Hier auch ein Schema von der Heizung noch aus den Unterlagen:

IMG_5820.jpeg

 


Was meintest Du mit "sollten die bei dir aber beide auf eine gemeinsame Leitung geschaltet sein" ? 

Viele Grüße und Danke für Deine ganzen Tipps/Hilfen,

Alex

 

Was meintest Du mit "sollten die bei dir aber beide auf eine gemeinsame Leitung geschaltet sein" ?

 

In dem Anschlussbeispiel, das ich gepostet hatte (ist aus der Anleitung) sind 1 und 2 miteinander verbunden und es geht nur eine Leitung zur Heiz- und Kühlanlage. Ist das bei dir so angeschlossen?

In der Anleitung wird das als 2-Rohr-System bezeichnet. Bin kein Heizungsexperte, aber dein Schema sieht mir nach einem solchen System aus.

Privater Endanwender, kein Bosch-Mitarbeiter.
SHC II + Funk-Stick mit 38 Geräten + 12 Hue + Home Connect, 130 Automationen, OnePlus 7T mit Android 12

☝ gerne mitmachen! Info SHC Generation, Smartphone und Betriebssystem hilft häufig bei der Lösung von Problemen. Einfach im Profil bei "Persönliche Informationen" in der "Signatur" eintragen.

Ich schraub die Dose mal raus, jetzt laufen zu viele Geräte und der Rest der Familie ist aktiv online. Da will

ich keine Sicherungen raus machen. 

Danke für die Erklärung, ich berichte was ich vorfinde. 

So, Does auf und es sind tatsächlich in Summe 5 Drähte, wovon einer das Heizen/Kühlen-Modus signalisieren ist und die Erdung ist nicht angeklemmt.

 

1 + 2 sind miteinander verbunden.

 

IMG_5823.jpeg

Belegung in der Dose hinter dem BuschJäger Thermostat ist also:

 

  1. hellgrau = *Pfeil runter, Signal zum Umschalten Heizen/Kühlen
  2. blau = N
  3. dunkelgrau = 2(*Pfeil hoch), ich vermute Kühlung steuern
    hier geht noch der schwarze Draht ab auf 1
  4. braun = L
  5. schwarz = 1(Heizung hoch), ich vermute Heizung steuern

Wenn ich die Anleitung lesen dann also so:

 

Screenshot 2024-11-25 at 10.08.29.png

L = braun

N = blau

NO = Dunkelgrau

COM = Brücke zu L 

 

Sehe ich das halbwegs richtig ? 

Ja genau, richtig. 👍

 

Das Raumthermostat II 230V unterstützt wie gesagt keine automatische Umschaltung zwischen Heizen und Kühlen, die hellgraue Leitung kannst Du daher nicht anschließen. Entweder, Du schaltest manuell um oder Du schließt hellgrau an ein Smartes Relais an (S1). Dann kannst Du es über Automationen lösen.

Privater Endanwender, kein Bosch-Mitarbeiter.
SHC II + Funk-Stick mit 38 Geräten + 12 Hue + Home Connect, 130 Automationen, OnePlus 7T mit Android 12

☝ gerne mitmachen! Info SHC Generation, Smartphone und Betriebssystem hilft häufig bei der Lösung von Problemen. Einfach im Profil bei "Persönliche Informationen" in der "Signatur" eintragen.

AlexDFFM
Apprentice Homie

So, Thermostat ist mal dran, L+N mit einer Wago jeweils verlängert und dann kann ich das Relais noch einbauen dieser Tage. Bis Mai wird ja eh nicht gekühlt werden, von daher wird's dann spannend. Kann das Relais dann den "Klima Manager" trigger umzustellen ? 

AlexDFFM
Apprentice Homie

Kurze Info - heute hat’s dann zum ersten Mal die Durchschnittlichstemperatur über den Schwellwert gehoben. Das Relais hat entsprechend reagiert und  über Automation mit Klimamanager sind jetzt alle Räume auf Kühlen eingestellt. 

Einzig die Anzeige in Apple Home sagt „Heizung“ und nicht „Kühlung“. Aber sonst klappt alles. 

Und - Per Homeassistant habe ich mir noch für einen Stromausfall eine Automation dran gedichtet, dass den Status „Heizung“ wieder herstellt. 




Rechtswidrigen Inhalt melden